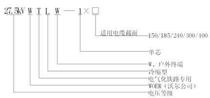
应用在电气化铁路用27.5kV牵引供电系统中,安装在27.5kV单相交流交联聚乙烯绝缘电缆户外端头侧,实现与户外高压电器或设备的电气连接
3、终端主体及防护管材内置预扩张支撑物,安装时按照要求处理好电缆本体后,将支撑物螺旋抽取即可收缩压紧在电缆上,现场安装方便快捷。